
Honda CBR 600 F4 - Service Manual
This service manual provides in-depth maintenance procedures, troubleshooting tips, and detailed specifications for the Honda CBR 600 F4 (1999-2000 Model).
How to Use This Manual
This service manual provides detailed procedures for servicing the CBR600F4. Adhering to the Maintenance Schedule outlined in Section 3 is essential to maintain the vehicle's peak operating condition and ensure its emission levels comply with standards set by the U.S. Environmental Protection Agency, California Air Resources Board, and Transport Canada.
Performing the first scheduled maintenance is crucial as it compensates for initial wear that occurs during the break-in period.
Sections 1 and 3 apply to the entire motorcycle. Section 2 details procedures for the removal and installation of components necessary for services described in subsequent sections. Sections 4 through 19 are organised by the motorcycle's parts, grouped by location.
To find the section you need, refer to this page, then turn to the table of contents on the first page of the section.
Most sections include assembly or system illustrations, service information, and troubleshooting guides. Detailed procedures follow these illustrations.
If the source of a problem is unknown, consult Section 22: Troubleshooting.
Notice
All information, illustrations, directions, and specifications in this publication are based on the latest product information available at the time of approval for printing. Honda Motor Co., Ltd. reserves the right to make changes at any time without notice and without incurring any obligation. No part of this publication may be reproduced without written permission. This manual is intended for individuals who have acquired basic knowledge of maintenance on Honda motorcycles, motor scooters, or ATVs.
Table of Contents
Engine and Drive Train
- Lubrication System
- Fuel System
- Cooling System
- Engine Removal/Installation
- Cylinder Head/Valve
- Clutch/Gearshift Linkage
- Alternator/Starter Clutch
- Crankcase/Transmission
- Crankshaft/Piston/Cylinder
Chassis
Electrical
Miscellaneous
1. General Information
Index
- General Safety
- Service Rules
- Model Identification
- Specifications
- Torque Values
- Tools
- Lubrication & Seal Points
- Cable & Harness Routing
- Emission Control Systems
- Emission Control Information Labels
General Safety
Carbon Monoxide
If the engine must be running to do some work, make sure the area is well ventilated. Never run the engine in an enclosed area.
WARNING: The exhaust contains poisonous carbon monoxide gas that can cause loss of consciousness and may lead to death.
Used Engine Oil
WARNING: Used engine oil may cause skin cancer if repeatedly left in contact with the skin for prolonged periods. Although this is unlikely unless you handle used oil on a daily basis, it is still advisable to thoroughly wash your hands with soap and water as soon as possible after handling used oil.
Gasoline
Work in a well-ventilated area. Keep cigarettes, flames, or sparks away from the work area or where gasoline is stored.
WARNING: Gasoline is extremely flammable and is explosive under certain conditions. KEEP OUT OF REACH OF CHILDREN.
Brake Dust
WARNING: Never use an air hose or dry brush to clean the brake assemblies. Use a vacuum cleaner or alternate method to minimize the hazard caused by airborne asbestos fibers.
Hot Components
WARNING: Engine and exhaust system parts become very hot and remain hot for some time after the engine is run. Wear insulated gloves or wait until the engine and exhaust system have cooled before handling these parts.
Coolant
Under some conditions, the ethylene glycol in engine coolant is combustible and its flame is not visible. If the ethylene glycol does ignite, you will not see any flame, but you can be burned.
WARNING
- Avoid spilling engine coolant on the exhaust system or engine parts. They may be hot enough to cause the coolant to ignite and burn without a visible flame.
- Coolant (ethylene glycol) can cause some skin irritation and is poisonous if swallowed. KEEP OUT OF REACH OF CHILDREN.
- Do not remove the radiator cap when the engine is hot. The coolant is under pressure and could scald you.
- Keep hands and clothing away from the cooling fan, as it starts automatically.
Caution Using coolant with silicate corrosion inhibitors may cause premature wear of water pump seals or blockage of radiator passages. Using tap water may cause engine damage.
Battery Hydrogen Gas & Electrolyte
WARNING
- The battery gives off explosive gases; keep sparks, flames and cigarettes away. Provide adequate ventilation when charging.
- The battery contains sulfuric acid (electrolyte). Contact with skin or eyes may cause severe burns. Wear protective clothing and a face shield.
- If electrolyte gets on your skin, flush with water.
- If electrolyte gets in your eyes, flush with water for at least 15 minutes and call a physician immediately.
- Electrolyte is poisonous.
- If swallowed, drink large quantities of water or milk and follow with milk of magnesia or vegetable oil and call a physician. KEEP OUT OF REACH OF CHILDREN.
Service Rules
- Use genuine HONDA or HONDA-recommended parts and lubricants or their equivalents. Parts that don’t meet HONDA’s design specifications may cause damage to the motorcycle.
- Use the special tools designed for this product to avoid damage and incorrect assembly.
- Use only metric tools when servicing the motorcycle. Metric bolts, nuts and screws are not interchangeable with English fasteners.
- Install new gaskets, O-rings, cotter pins, and lock plates when reassembling.
- When tightening bolts or nuts, begin with the larger diameter or inner bolt first. Then tighten to the specified torque diagonally in incremental steps unless a particular sequence is specified.
- Clean parts in cleaning solvent upon disassembly. Lubricate any sliding surfaces before reassembly.
- After reassembly, check all parts for proper installation and operation.
- Route all electrical wires as shown on pages 1-18 through 1-28, Cable and Harness routing.
Model Identification
Vehicle Identification Number (VIN)
The Vehicle Identification Number (VIN) is located on the left side of the frame.

Frame Serial Number
The frame serial number is stamped on the right side of the steering head.

Engine Serial Number
The engine serial number is stamped on the rear side of the upper crankcase.

Carburetor Identification Number
The carburetor identification number is stamped on the intake side of the carburetor body.

Color Label
The color label is attached on the rear fender under the seat. When ordering color-coded parts, always specify the designated color code.

Specifications
Dimensions
| Item | Specifications |
|---|---|
| Overall length | 2,060 mm (81.1 in) |
| Overall width | 685 mm (27.0 in) |
| Overall height | 1,130 mm (44.5 in) |
| Wheelbase | 1,390 mm (54.7 in) |
| Seat height | 810 mm (31.9 in) |
| Ground clearance | 136 mm (5.3 in) |
| Dry weight 49 state/Canada | 169 kg (373 lbs) |
| Dry weight California | 170 kg (375 lbs) |
| Curb weight 49 state/Canada | 197 kg (434 lbs) |
| Curb weight California | 198 kg (437 lbs) |
| Maximum weight capacity | 175 kg (386 lbs) California |
Frame
| Item | Specifications |
|---|---|
| Frame type | Diamond |
| Front suspension | Telescopic fork |
| Front axle travel | 120 mm (4.7 in) |
| Rear suspension | Swingarm |
| Rear axle travel | 120 mm (4.7 in) |
| Front tire size | 120/70 ZR17 (58W) |
| Rear tire size | 180/85 ZR17 (73W) |
| Front tire brand | BRIDGESTONE BT56F RADIAL, DUNLOP D207FJ, MICHELIN TX15C |
| Rear tire brand | BRIDGESTONE BT56R RADIAL, DUNLOP D207P, MICHELIN TX25 |
| Front brake | Hydraulic double disc |
| Rear brake | Hydraulic single disc |
| Caster angle | 24° |
| Trail length | 96 mm (3.8 in) |
| Fuel tank capacity | 17.0 L (4.49 US gal, 3.74 Imp gal) |
Engine
| Item | Specifications |
|---|---|
| Cylinder arrangement | 4 cylinders in-line, inclined 31° from vertical |
| Bore and stroke | 67.0 x 42.5 mm (2.64 x 1.67 in) |
| Displacement | 599 cm³ (36.5 cu-in) |
| Compression ratio | 12.0:1 |
| Valve train | Chain driven, DOHC |
| Intake valve opens | 22° BTDC (At 1 mm lift) |
| Intake valve closes | 43° ABDC (At 1 mm lift) |
| Exhaust valve opens | 38° BBDC (At 1 mm lift) |
| Exhaust valve closes | 7° ATDC (At 1 mm lift) |
| Lubrication system | Forced pressure and wet sump |
| Oil pump type | Trochoid |
| Cooling system | Liquid cooled |
| Air filtration | Viscous paper element |
| Engine dry weight | 59 kg (130 lbs) |
| Firing order | 1-2-4-3 |
Carburetor
| Item | Specifications |
|---|---|
| Carburetor type | Constant Velocity |
| Throttle bore | 36.5 mm (1.44 in) |
Drive Train
| Item | Specifications |
|---|---|
| Clutch system | Multi-plate, wet |
| Clutch operation | Cable operating |
| Transmission | Constant mesh, 6-speeds |
| Primary reduction | 1.822 (82/45) |
| Final reduction | 2.812 (45/16) |
| Gear ratio 1st | 2.833 (34/12) |
| Gear ratio 2nd | 2.002 (33/16) |
| Gear ratio 3rd | 1.647 (28/17) |
| Gear ratio 4th | 1.421 (27/19) |
| Gear ratio 5th | 1.250 (25/20) |
| Gear ratio 6th | 1.130 (26/23) |
| Gearshift pattern | Left foot operated return system, 1-N-2-3-4-5-6 |
Electrical
| Item | Specifications |
|---|---|
| Ignition system | Full transistorized ignition |
| Starting system | Electric starter motor |
| Charging system | Triple phase output alternator |
| Regulator/rectifier | SCR shorted, triple phase full wave rectification |
| Lighting system | Battery |
Lubrication System
| Item | Standard | Service Limit |
|---|---|---|
| Engine oil capacity | After draining: 3.0 L (3.2 US qt, 2.6 Imp qt) | |
| After draining/filter change: 3.3 L (3.5 US qt, 2.9 Imp qt) | ||
| After disassembly: 3.7 L (3.9 US qt, 3.3 Imp qt) | ||
| Recommended engine oil | Honda GN4 4-stroke oil or equivalent motor oil | |
| Oil pressure | 490 kPa (5.0 kgf/cm², 71 psi) at 6,000 rpm/(80 °C/176 °F) | |
| Oil pump Tip clearance | 0.15-0.22 (0.006-0.009) | 0.35 (0.014) |
| Body clearance | 0.02-0.07 (0.001-0.003) | 0.10 (0.004) |
Fuel System
| Item | Specifications |
|---|---|
| Carburetor identification | 49 state/Canada type: VP64C |
| California type: VP64B | |
| Main jet | 49 state/Canada type: No. 1/4 carburetor: #132, No. 2/3 carburetor: #135 |
| California type: #128 (all carburetors) | |
| Slow jet | #40 |
| Pilot screw initial/final opening | See page 5-33 |
| Float level | 13.7 ± 0.5 mm (0.54 ± 0.02 in) |
| Idle speed | 49 state/Canada type: 1,300 ± 100 rpm |
| California type: 1,400 ± 100 rpm | |
| Carburetor vacuum difference | Within 30 mm Hg (1.2 in Hg) |
| Fuel pump flow capacity | 700 cm³ (23.7 US oz, 24.6 Imp oz)/minute |
| Throttle grip free play | 2-6 mm (1/16-1/4 in) |
Cooling System
| Item | Specifications |
|---|---|
| Coolant capacity | Radiator and engine: 2.78 L (2.9 US qt, 2.4 Imp qt) |
| Reserve tank: 0.31 L (0.33 US qt, 0.27 Imp qt) | |
| Radiator cap relief pressure | 108-137 kPa (1.1-1.4 kgf/cm², 16-20 psi) |
| Thermostat | Begin to open: 73-77°C (163-171°F), Fully open: 90°C (194°F) |
| Valve lift | 8 mm (0.3 in) minimum |
| Recommended antifreeze | Pro Honda HP Coolant or an equivalent high-quality ethylene glycol antifreeze |
Lubrication System
| Item | Standard | Service Limit |
|---|---|---|
| Engine oil capacity | After draining: 3.0 L (3.2 US qt, 2.6 Imp qt) | |
| After draining/filter change: 3.3 L (3.5 US qt, 2.9 Imp qt) | ||
| After disassembly: 3.7 L (3.9 US qt, 3.3 Imp qt) | ||
| Recommended engine oil | Honda GN4 4-stroke oil or equivalent motor oil | |
| Oil pressure (at oil main gallery) | 490 kPa (5.0 kgf/cm², 71 psi) at 6,000 rpm/(80 °C/176 °F) | |
| Oil pump Tip clearance | 0.15 mm (0.006 in) | 0.20 mm (0.008 in) |
| Body clearance | 0.15—0.22 mm (0.006—0.009 in) | 0.35 mm (0.014 in) |
| Side clearance | 0.02—0.07 mm (0.001—0.003 in) | 0.10 mm (0.004 in) |
Fuel System
| Item | Specifications |
|---|---|
| Carburetor identification | 49 state/Canada type: VP64C |
| California type: VP64B | |
| Main jet | 49 state/Canada type: No. 1/4 carburetor: #132, No. 2/3 carburetor: #135 |
| California type: #128 (all carburetors) | |
| Slow jet | #40 |
| Pilot screw initial/final opening | See page 5-33 |
| Float level | 13.7 ± 0.5 mm (0.54 ± 0.02 in) |
| Idle speed | 49 state/Canada type: 1,300 ± 100 rpm |
| California type: 1,400 ± 100 rpm | |
| Carburetor vacuum difference | Within 30 mm Hg (1.2 in Hg) |
| Fuel pump flow capacity | 700 cm³ (23.7 US oz, 24.6 Imp oz)/minute |
| Throttle grip free play | 2—6 mm (1/16—1/4 in) |
Cooling System
| Item | Specifications |
|---|---|
| Coolant capacity | Radiator and engine: 2.78 L (2.9 US qt, 2.4 Imp qt) |
| Reserve tank: 0.31 L (0.33 US qt, 0.27 Imp qt) | |
| Radiator cap relief pressure | 108—137 kPa (1.1—1.4 kgf/cm², 16—20 psi) |
| Thermostat | Begin to open: 73—77°C (163—171°F), Fully open: 90°C (194°F) |
| Valve lift | 8 mm (0.3 in) minimum |
| Recommended antifreeze | Pro Honda HP Coolant or an equivalent high-quality ethylene glycol antifreeze |
Cylinder Head/Valve
| Item | Standard | Service Limit |
|---|---|---|
| Cylinder compression at 350 rpm | 1,226 kPa (12.5 kgf/cm², 178 psi) | |
| Valve clearance IN | 0.20 ± 0.03 mm (0.008 ± 0.001 in) | |
| Valve clearance EX | 0.28 ± 0.03 mm (0.011 ± 0.001 in) | |
| Cam lobe height (49 state/Canada) IN | 36.600—36.760 mm (1.4409—1.4472 in) | 36.57 mm (1.440 in) |
| Cam lobe height (California) IN | 34.640—34.720 mm (1.3638—1.3669 in) | 34.61 mm (1.363 in) |
| Cam lobe height EX | 35.380—35.540 mm (1.3929—1.3992 in) | 35.35 mm (1.392 in) |
| Runout | 0.05 mm (0.002 in) | |
| Oil clearance | 0.020—0.062 mm (0.0008—0.0024 in) | 0.10 mm (0.004 in) |
| Valve lifter O.D. | 25.978—25.993 mm (1.0228—1.0233 in) | 25.97 mm (1.022 in) |
| Valve lifter bore I.D. | 26.010—26.026 mm (1.0240—1.0246 in) | 26.04 mm (1.025 in) |
| Valve stem O.D. IN | 3.975—3.990 mm (0.1565—0.1571 in) | 3.965 mm (0.1561 in) |
| Valve stem O.D. EX | 3.965—3.980 mm (0.1561—0.1567 in) | 3.955 mm (0.1557 in) |
| Valve guide I.D. IN/EX | 4.000—4.012 mm (0.1575—0.1580 in) | 4.04 mm (0.159 in) |
| Stem-to-guide clearance IN | 0.010—0.037 mm (0.0004—0.0015 in) | 0.075 mm (0.0030 in) |
| Stem-to-guide clearance EX | 0.020—0.047 mm (0.0008—0.0019 in) | 0.085 mm (0.0023 in) |
| Valve guide projection above cylinder head IN | 16.1—16.4 mm (0.63—0.65 in) | |
| Valve guide projection above cylinder head EX | 14.3—14.6 mm (0.56—0.57 in) | |
| Valve seat width IN/EX | 0.90—1.10 mm (0.035—0.043 in) | 1.5 mm (0.06 in) |
| Valve spring free length IN | 39.87 mm (1.570 in) | 36.23 mm (1.426 in) |
| Valve spring free length EX | 36.23 mm (1.426 in) | 34.73 mm (1.367 in) |
| Cylinder head warpage | 0.10 mm (0.004 in) |
Clutch/Gearshift Linkage
| Item | Standard | Service Limit |
|---|---|---|
| Clutch lever free play | 10—20 mm (3/8—13/16 in) | |
| Clutch spring free length | 46.5 mm (1.83 in) | 45.2 mm (1.78 in) |
| Disc thickness | 2.92—3.08 mm (0.115—0.121 in) | 2.6 mm (0.10 in) |
| Plate warpage | 0.30 mm (0.012 in) | |
| Clutch outer guide I.D. | 25.000—25.021 mm (0.9843—0.9851 in) | 25.03 mm (0.985 in) |
| Clutch outer guide O.D. | 34.975—34.991 mm (1.3770—1.3776 in) | 34.97 mm (1.377 in) |
| Mainshaft O.D. at clutch outer guide | 24.980—24.993 mm (0.9835—0.9840 in) | 24.96 mm (0.983 in) |
Alternator/Starter Clutch
| Item | Standard | Service Limit |
|---|---|---|
| Starter driven gear boss O.D. | 51.699—51.718 mm (2.0354—2.0361 in) | 51.684 mm (2.0348 in) |
Crankcase/Transmission
| Item | Standard | Service Limit |
|---|---|---|
| Shift fork I.D. | 12.000—12.021 mm (0.4724—0.4733 in) | 12.03 mm (0.474 in) |
| Claw thickness | 5.93—6.00 mm (0.233—0.236 in) | 5.9 mm (0.23 in) |
| Shift fork shaft O.D. | 11.957—11.968 mm (0.4707—0.4712 in) | 11.95 mm (0.470 in) |
| Gear I.D. M5, M6 | 28.000—28.021 mm (1.1024—1.1032 in) | 28.04 mm (1.104 in) |
| Gear I.D. C2, C3, C4 | 31.000—31.025 mm (1.2205—1.2215 in) | 31.04 mm (1.222 in) |
| Gear bushing O.D. M5, M6 | 27.959—27.980 mm (1.1007—1.1016 in) | 27.94 mm (1.100 in) |
| Gear bushing O.D. C2 | 30.955—30.980 mm (1.2187—1.2197 in) | 30.94 mm (1.218 in) |
| Gear bushing O.D. C3, C4 | 30.950—30.975 mm (1.2185—1.2195 in) | 30.93 mm (1.218 in) |
| Gear-to-bushing clearance M5, M6 | 0.020—0.062 mm (0.0008—0.0024 in) | 0.10 mm (0.004 in) |
| Gear-to-bushing clearance C2 | 0.020—0.070 mm (0.0008—0.0028 in) | 0.10 mm (0.004 in) |
| Gear-to-bushing clearance C3, C4 | 0.025—0.075 mm (0.0010—0.0030 in) | 0.11 mm (0.004 in) |
| Gear bushing I.D. M5 | 24.985—25.006 mm (0.9837—0.9845 in) | 25.016 mm (0.9849 in) |
| Gear bushing I.D. C2 | 27.985—28.006 mm (1.1018—1.1026 in) | 28.021 mm (1.1032 in) |
| Mainshaft O.D. at M5 | 24.967—24.980 mm (0.9830—0.9835 in) | 24.96 mm (0.983 in) |
| Countershaft O.D. at C2 | 27.967—27.980 mm (1.1011—1.1016 in) | 27.96 mm (1.101 in) |
| Bushing-to-shaft clearance M5 | 0.005—0.039 mm (0.0002—0.0015 in) | 0.06 mm (0.002 in) |
| Bushing-to-shaft clearance C2 | 0.005—0.039 mm (0.0002—0.0015 in) | 0.06 mm (0.002 in) |
Crankshaft/Piston/Cylinder
| Item | Standard | Service Limit |
|---|---|---|
| Connecting rod side clearance | 0.10—0.25 mm (0.004—0.010 in) | 0.30 mm (0.012 in) |
| Crankpin bearing oil clearance | 0.028—0.052 mm (0.0011—0.0020 in) | 0.06 mm (0.002 in) |
| Main journal bearing oil clearance | 0.020—0.038 mm (0.0008—0.0015 in) | 0.05 mm (0.002 in) |
| Runout | 0.05 mm (0.002 in) | |
| Piston O.D. at 15 mm from bottom | 66.965—66.985 mm (2.6364—2.6372 in) | 66.90 mm (2.634 in) |
| Piston pin hole I.D. | 17.002—17.008 mm (0.6694—0.6696 in) | 17.02 mm (0.670 in) |
| Piston pin O.D. | 16.994—17.000 mm (0.6691—0.6693 in) | 16.98 mm (0.669 in) |
| Piston-to-piston pin clearance | 0.002—0.014 mm (0.0001—0.0008 in) | 0.04 mm (0.002 in) |
| Piston ring end gap Top | 0.10—0.20 mm (0.004—0.008 in) | 0.4 mm (0.02 in) |
| Piston ring end gap Second | 0.18—0.30 mm (0.007—0.012 in) | 0.5 mm (0.02 in) |
| Piston ring end gap Oil (side rail) | 0.2—0.7 mm (0.01—0.03 in) | 1.0 mm (0.04 in) |
| Piston ring-to-ring groove clearance Top | 0.020—0.050 mm (0.0008—0.0020 in) | 0.08 mm (0.003 in) |
| Piston ring-to-ring groove clearance Second | 0.015—0.050 mm (0.0006—0.0020 in) | 0.08 mm (0.003 in) |
| Cylinder I.D. | 67.000—67.015 mm (2.6378—2.6384 in) | 67.10 mm (2.642 in) |
| Out of round | 0.10 mm (0.004 in) | |
| Taper | 0.10 mm (0.004 in) | |
| Warpage | 0.10 mm (0.004 in) | |
| Cylinder-to-piston clearance | 0.015—0.050 mm (0.0006—0.0020 in) | 0.10 mm (0.004 in) |
| Connecting rod small end I.D. | 17.016—17.034 mm (0.6699—0.6706 in) | 17.04 mm (0.671 in) |
| Connecting rod-to-piston pin clearance | 0.016—0.040 mm (0.0006—0.0016 in) | 0.06 mm (0.002 in) |
Front Wheel/Suspension/Steering
| Item | Standard | Service Limit |
|---|---|---|
| Minimum tire tread depth | 1.5 mm (0.06 in) | |
| Cold tire pressure (up to 90 kg load) | 250 kPa (2.50 kgf/cm², 36 psi) | |
| Axle runout | 0.2 mm (0.01 in) | |
| Wheel rim runout Radial | 2.0 mm (0.08 in) | |
| Wheel rim runout Axial | 2.0 mm (0.08 in) | |
| Wheel balance weight | 60 g (2.1 oz) max. | |
| Fork Spring free length | 336 mm (13.2 in) | 329.3 mm (12.96 in) |
| Tube runout | 0.20 mm (0.003 in) | |
| Recommended fluid | Pro-Honda Suspension Fluid SS-8 | |
| Fluid level | 118 mm (4.6 in) | |
| Fluid capacity | 475 ± 2.5 cm³ (16.1 ± 0.08 US oz, 16.7 ± 0.09 oz) | |
| Steering head bearing pre-load | 1.0—1.5 kgf (2.2—3.3 lbf) |
Rear Wheel/Suspension
| Item | Standard | Service Limit |
|---|---|---|
| Minimum tire tread depth | 2.0 mm (0.08 in) | |
| Cold tire pressure (up to 90 kg load) | 290 kPa (2.90 kgf/cm², 42 psi) | |
| Axle runout | 0.2 mm (0.01 in) | |
| Wheel rim runout Radial | 2.0 mm (0.08 in) | |
| Wheel rim runout Axial | 2.0 mm (0.08 in) | |
| Wheel balance weight | 60 g (2.1 oz) max. | |
| Drive chain slack | 25—35 mm (1—1 3/8 in) |
Hydraulic Brake
| Item | Standard | Service Limit |
|---|---|---|
| Specified brake fluid | DOT 4 | |
| Brake disc thickness Front | 4.4—4.6 mm (0.17—0.18 in) | 3.5 mm (0.14 in) |
| Brake disc thickness Rear | 4.8—5.2 mm (0.19—0.20 in) | 4.0 mm (0.16 in) |
| Brake disc runout Front | 0.20 mm (0.012 in) | |
| Brake disc runout Rear | 0.30 mm (0.012 in) | |
| Master cylinder I.D. Front | 15.870—15.913 mm (0.6248—0.6265 in) | 15.925 mm (0.6270 in) |
| Master piston O.D. Front | 15.827—15.854 mm (0.6231—0.6242 in) | 15.815 mm (0.6226 in) |
| Caliper cylinder I.D. Front A | 33.96—34.01 mm (1.337—1.339 in) | 34.02 mm (1.339 in) |
| Caliper cylinder I.D. Front B | 32.030—32.080 mm (1.2610—1.2630 in) | 32.09 mm (1.263 in) |
| Caliper piston O.D. Front A | 33.895—33.928 mm (1.3344—1.3357 in) | 33.87 mm (1.333 in) |
| Caliper piston O.D. Front B | 31.965—31.998 mm (1.2585—1.2598 in) | 31.94 mm (1.257 in) |
| Master cylinder I.D. Rear | 14.000—14.043 mm (0.5512—0.5529 in) | 14.055 mm (0.5533 in) |
| Master piston O.D. Rear | 13.957—13.984 mm (0.5495—0.5500 in) | 13.945 mm (0.5490 in) |
| Caliper cylinder I.D. Rear | 38.18—38.23 mm (1.503—1.505 in) | 38.24 mm (1.506 in) |
| Caliper piston O.D. Rear | 38.098—38.148 mm (1.4999—1.5019 in) | 38.09 mm (1.500 in) |
Battery/Charging System
| Item | Specifications |
|---|---|
| Battery Capacity | 12V — 8AH |
| Current leakage | 0.1 mA max. |
| Voltage Fully charged | 13.0—13.2V (20 °C/68 °F) |
| Needs charging | Below 12.3V |
| Charging current Normal | 0.9A X 5-10h |
| Charging current Quick | 40A X 1.0h |
| Alternator Capacity | 343 W/5,000 min⁻¹ (rpm) |
| Charging coil resistance | 0.1—1.0 Ω |
Ignition System
| Item | Specifications |
|---|---|
| Sparkplug (49 state/Canada type) | CR9EH-9 (NGK), U27FER-9 (DENSO) |
| Sparkplug (California type) | CR9EHVX-9 (NGK) |
| Spark plug gap | 0.80—0.90 mm (0.031—0.035 in) |
| Ignition coil primary peak voltage | 100 V minimum |
| Ignition pulse generator peak voltage | 0.7 V minimum |
| Ignition timing | 10° BTDC at idle |
| Throttle sensor Resistance | 4—6 kΩ |
| Throttle sensor Input voltage | 4.7—5.3 V |
Electric Starter
| Item | Standard | Service Limit |
|---|---|---|
| Starter motor brush length | 12.0—13.0 mm (0.47—0.51 in) | 6.5 mm (0.26 in) |
Lights/Meters/Switches
| Item | Specifications |
|---|---|
| Bulbs Headlight (High/low beam) | 12V — 60/55W |
| Brake/taillight | 12V — 21/5W X 2 |
| License light | 12V — 4CP |
| Front turn signal/running light | 12V — 32/3CP (23/8W) X 2 |
| Rear turn signal light | 12V — 32CP (23W) X 2 |
| Instrument light | 12V — 1.1W X 3 |
| Turn signal indicator | 12V — 1.1W X 2 |
| High beam indicator | 12V — 1W |
| Neutral indicator | 12V — 1W |
| Oil pressure indicator | 12V — 1W |
| Low fuel indicator | LED |
| Fuse Main fuse | 30A |
| Sub-fuse | 10A X 4 |
| Thermosensor resistance | At 80°C (176°F): 47—57 Ω, At 120°C (248°F): 14—18 Ω |
| Fan motor switch | Starts to close (ON): 98—102°C (208—216°F), Stops to open (OFF): 93—97°C (199—207°F) |
Torque Values
Standard Torque Values
| Fastener Type | Torque N-m (kgf-m, lbf-ft) | Fastener Type | Torque N-m (kgf-m, lbf-ft) |
|---|---|---|---|
| 5 mm bolt and nut | 5 (0.5, 3.6) | 5 mm screw | 4 (0.4, 2.9) |
| 6 mm bolt and nut | 10 (1.0, 7) | 6 mm screw | 9 (0.9, 6.5) |
| 8 mm bolt and nut | 22 (2.2, 16) | 6 mm flange bolt (8 mm head, small flange) | 10 (1.0, 7) |
| 10 mm bolt and nut | 34 (3.5, 25) | 6 mm flange bolt (8 mm head, large flange) | 12 (1.2, 9) |
| 12 mm bolt and nut | 54 (5.5, 40) | 6 mm flange bolt (10 mm head) and nut | 12 (1.2, 9) |
| 8 mm flange bolt and nut | 26 (2.7, 20) | ||
| 10 mm flange bolt and nut | 39 (4.0, 29) |
Notes:
- Apply sealant to the threads.
- Apply locking agent to the threads.
- Stake.
- Apply oil to the threads and seating surface.
- U-nut.
- ALOC bolt/screw: replace with a new one.
- Apply grease to the threads.
- Apply molybdenum oil solution to the threads and seating surface.
Engine Torque Values
| Item | QTY | Thread DIA. (mm) | Torque N-m (kgf-m, lbf-ft) | Remarks |
|---|---|---|---|---|
| MAINTENANCE: | ||||
| Spark plug | 4 | 10 | 12 (1.2, 9) | |
| Timing hole cap | 1 | 45 | 10 (1.0, 7) | NOTE 7 |
| Engine oil filter cartridge | 1 | 20 | 10 (1.0, 7) | NOTE 4 |
| Engine oil drain bolt | 1 | 12 | 29 (3.0, 22) | |
| LUBRICATION SYSTEM: | ||||
| Oil main gallery sealing bolt | 2 | 20 | 29 (3.0, 22) | NOTE 2 |
| Oil pressure switch | 1 | PT 1/8 | 12 (1.2, 9) | NOTE 1 |
| Oil pressure switch terminal screw | 1 | 4 | 2 (0.2, 1.4) | |
| Oil pump cover bolt | 1 | 6 | 8 (0.8, 5.8) | |
| Oil cooler bolt (filter boss) | 1 | 20 | 64 (6.5, 47) | NOTE 4 |
| FUEL SYSTEM: | ||||
| Starting enrichment (SE) valve nut | 4 | 2 (0.2, 1.4) | ||
| Carburetor connecting nut (front) | 2 | 6 | 9 (0.9, 6.5) | |
| (rear) | 2 | 5 | 5 (0.5, 3.6) | |
| Reed valve cover bolt | 4 | 6 | 13 (1.3, 9) | |
| COOLING SYSTEM: | ||||
| Water pump assembly bolt | 2 | 6 | 12 (1.2, 9) | |
| Thermostat cover bolt | 2 | 6 | 12 (1.2, 9) | |
| ENGINE MOUNTING: | ||||
| Drive sprocket bolt | 1 | 10 | 54 (5.5, 40) | |
| CYLINDER HEAD/VALVE: | ||||
| Cylinder head bolt | 10 | 9 | 47 (4.8, 35) | NOTE 8 |
| Camshaft holder bolt | 20 | 6 | 12 (1.2, 9) | NOTE 4 |
| Cam sprocket bolt | 4 | 7 | 20 (2.0, 14) | NOTE 2 |
| Cylinder head cover bolt | 3 | 6 | 10 (1.0, 7) | |
| Cam chain tensioner lifter mounting bolt | 2 | 6 | 10 (1.0, 7) | |
| Intake manifold vacuum port joint | 1 | 6 | 3 (0.3, 2.2) | |
| CLUTCH/GEARSHIFT LINKAGE: | ||||
| Clutch center lock nut | 1 | 22 | 127 (13.0, 94) | NOTE 3, 4 |
| Clutch bolt | 5 | 6 | 12 (1.2, 9) | |
| Oil pump driven sprocket bolt | 1 | 6 | 15 (1.5, 11) | NOTE 2 |
| Gearshift cam bolt | 1 | 8 | 23 (2.3, 17) | NOTE 2 |
| Gearshift stopper arm bolt | 1 | 6 | 12 (1.2, 9) | |
| Gearshift spindle return spring pin | 1 | 8 | 23 (2.3, 17) | |
| Right crankcase cover bolt | 13 | 6 | 12 (1.2, 9) | page 9-14 |
| ALTERNATOR/STARTER CLUTCH: | ||||
| Alternator stator bolt | 4 | 6 | 12 (1.2, 9) | |
| Stator wire clamp bolt | 1 | 8 | 14 (1.4, 10) | |
| Starter clutch bolt | 6 | 8 | 16 (1.6, 12) | NOTE 2 |
| Flywheel bolt | 1 | 10 | 103 (10.5, 76) | NOTE 4 |
| CRANKCASE/TRANSMISSION | ||||
| Mainshaft bearing set plate bolt | 3 | 6 | 12 (1.2, 9) | NOTE 2 |
| Gearshift drum bearing and fork shaft set bolt | 2 | 6 | 12 (1.2, 9) | NOTE 2 |
| Cam chain tensioner pivot bolt | 1 | 6 | 10 (1.0, 7) | NOTE 2 |
| Cam chain guide washer bolt | 1 | 6 | 12 (1.2, 9) | |
| Crankcase bolt (Main journal) | 10 | 8 | 25 (2.6, 19) | NOTE 4 |
| Crankcase bolt | 1 | 10 | 39 (4.0, 29) | |
| Crankcase bolt (Upper side) | 5 | 8 | 25 (2.5, 18) | |
| Ignition pulse generator rotor bolt | 1 | 10 | 59 (6.0, 43) | NOTE 4 |
| CRANKSHAFT/PISTON/CYLINDER | ||||
| Connecting rod bearing cap nut | 8 | 7 | 25 (2.6, 19) | NOTE 4 |
| ELECTRIC STARTER: | ||||
| Starter motor terminal nut | 1 | 6 | 10 (1.0, 7) | |
| LIGHTS/METERS/SWITCHES: | ||||
| Thermosensor | 1 | PT 1/8 | 10 (1.0, 7) | NOTE 1 |
| Neutral switch | 1 | 10 | 12 (1.2, 9) |
Frame Torque Values
| Item | QTY | Thread DIA. (mm) | Torque N-m (kgf-m, lbf-ft) | Remarks |
|---|---|---|---|---|
| FRAME/BODY PANELS/EXHAUST SYSTEM: | ||||
| Seat cowl screw | 2 | 5 | 2 (0.2, 1.4) | |
| Front inner fairing screw | 4 | 5 | 2 (0.2, 1.4) | |
| Upper fairing-to-side firing bolt | 6 | 5 | 2 (0.2, 1.4) | |
| Exhaust pipe joint nut | 8 | 7 | 12 (1.2, 9) | |
| Muffler band bolt | 2 | 8 | 23 (2.3, 17) | |
| Passenger footpeg bracket bolt | 4 | 8 | 26 (2.7, 20) | |
| Seat rail mounting bolt | 4 | 10 | 49 (5.0, 36) | |
| ENGINE MOUNTING: | ||||
| Front engine hanger bolt | 2 | 10 | 39 (4.0, 29) | page 7-6 |
| Center engine hanger bolt | 2 | 10 | 39 (4.0, 29) | |
| Center engine hanger adjusting bolt (right side) | 1 | 20 | 4 (0.4, 2.9) | |
| Center engine hanger lock nut (right side) | 1 | 20 | 54 (5.5, 40) | |
| Rear engine hanger nut | 1 | 10 | 39 (4.0, 29) | |
| Rear engine hanger adjusting bolt (right side) | 1 | 22 | 4 (0.4, 2.9) | |
| Rear engine hanger lock nut (right side) | 1 | 22 | 54 (5.5, 40) | |
| Shock link bracket nut | 2 | 10 | 39 (4.0, 29) | NOTE 5 |
| FRONT WHEEL/SUSPENSION/STEERING: | ||||
| Handlebar weight mounting screw | 2 | 6 | 10 (1.0, 7) | NOTE 6 |
| Front brake disc bolt | 12 | 6 | 20 (2.0, 14) | NOTE 6 |
| Front axle bolt | 1 | 14 | 59 (6.0, 43) | |
| Front axle holder bolt | 4 | 8 | 22 (2.2, 16) | |
| FRONT WHEEL/SUSPENSION/STEERING: | ||||
| Front fender bolt | 4 | 6 | 12 (1.2, 9) | |
| Fork socket bolt | 2 | 10 | 34 (3.5, 25) | |
| Fork cap | 2 | 39 | 23 (2.3, 17) | |
| Fork top bridge pinch bolt | 2 | 8 | 23 (2.3, 17) | |
| Fork bottom bridge pinch bolt | 2 | 10 | 39 (4.0, 29) | |
| Steering bearing adjustment nut | 1 | 26 | 25 (2.5, 18) | page 13-28 |
| Steering stem nut | 1 | 24 | 103 (10.5, 76) | |
| Front brake hose clamp bolt (steering stem) | 1 | 6 | 10 (1.0, 7) | |
| REAR WHEEL/SUSPENSION: | ||||
| Rear brake disc bolt | 4 | 8 | 42 (4.3, 31) | NOTE 6 |
| Final driven sprocket nut | 5 | 12 | 88 (9.0, 65) | NOTE 5 |
| Rear axle nut | 1 | 18 | 93 (9.5, 69) | NOTE 5 |
| Shock absorber mounting nut | 2 | 10 | 44 (4.5, 33) | NOTE 5 |
| Shock arm-to-swingarm nut | 1 | 10 | 44 (4.5, 33) | NOTE 5 |
| Shock arm-to-shock link nut | 1 | 10 | 44 (4.5, 33) | NOTE 5 |
| Shock link-to-bracket nut | 1 | 10 | 44 (4.5, 33) | NOTE 5 |
| Drive chain slider bolt | 2 | 6 | 9 (0.9, 6.5) | NOTE 6 |
| Swingarm pivot adjusting bolt | 2 | 30 | 7 (0.7, 5.1) | page 14-17 |
| Swingarm pivot lock nut | 2 | 30 | 64 (6.5, 47) | |
| Swingarm pivot nut | 1 | 18 | 93 (9.5, 69) | NOTE 5 |
| HYDRAULIC BRAKE: | ||||
| Brake caliper bleed valve | 3 | 8 | 6 (0.6, 4.3) | |
| Front master cylinder reservoir cap screw | 2 | 4 | 2 (0.2, 1.4) | |
| Rear brake reservoir mounting bolt | 1 | 6 | 12 (1.2, 9) | |
| Pad pin | 5 | 10 | 18 (1.8, 13) | |
| Pad pin plug | 1 | 10 | 3 (0.3, 2.2) | |
| Brake hose oil bolt | 5 | 10 | 34 (3.5, 25) | |
| Front brake lever pivot bolt | 1 | 6 | 1 (0.1, 0.7) | |
| Front brake lever pivot nut | 1 | 6 | 6 (0.6, 4.3) | |
| Front brake light switch screw | 1 | 4 | 1 (0.1, 0.7) | |
| Front master cylinder mounting bolt | 2 | 8 | 12 (1.2, 9) | |
| Front brake caliper assembly bolt | 8 | 8 | 23 (2.3, 17) | NOTE 2 |
| Front brake caliper mounting bolt | 4 | 8 | 30 (3.1, 22) | NOTE 6 |
| Rear master cylinder joint nut | 1 | 8 | 18 (1.8, 13) | |
| Rear master cylinder mounting bolt | 2 | 5 | 9 (0.9, 6.5) | |
| Rear brake caliper bolt | 1 | 8 | 23 (2.3, 17) | |
| Rear brake caliper pin bolt | 1 | 12 | 27 (2.8, 20) | |
| LIGHTS/METERS/SWITCHES: | ||||
| Side stand switch bolt | 1 | 6 | 10 (1.0, 7) | |
| Ignition switch mounting bolt | 2 | 8 | 25 (2.5, 18) | |
| Fan motor switch | 1 | 16 | 18 (1.8, 13) | |
| Fuel reserve sensor | 1 | 18 | 23 (2.3, 17) | |
| OTHERS: | ||||
| Side stand pivot bolt | 1 | 10 | 10 (1.0, 7) | |
| Side stand pivot lock nut | 1 | 10 | 29 (3.0, 22) | |
| Side stand bracket bolt | 1 | 10 | 44 (4.5, 33) | NOTE 6 |
| Driver footpeg bracket bolt | 4 | 8 | 26 (2.7, 20) |
Tools
| Description | Tool Number | Alternative Tool |
|---|---|---|
| Float level gauge | 07401-0010000 | Equivalent commercially available in U.S.A. |
| Oil pressure gauge | 07506-3000000 | Equivalent commercially available in U.S.A. |
| Oil pressure gauge attachment | 07510-MJ10100 | Equivalent commercially available in U.S.A. |
| Universal bearing puller | 07631-0010000 | |
| Clutch center holder | 07724-0050002 | |
| Flywheel holder | 07725-0040000 | |
| Rotor puller | 07733-0020001 | 07933-3950000 |
| Attachment, 32 X 35 mm | 07746-0010100 | |
| Attachment, 37 X 40 mm | 07746-0010200 | |
| Attachment, 42 X 47 mm | 07746-0010300 | |
| Attachment, 62 X 55 mm | 07746-0010400 | |
| Attachment, 22 X 24 mm | 07746-0010800 | |
| Inner driver C | 07746-0020100 | |
| Attachment, 25 mm I.D. | 07746-0030200 | |
| Attachment, 30 mm I.D. | 07746-0030300 | |
| Pilot, 17 mm | 07746-0040400 | |
| Pilot, 20 mm | 07746-0040500 | |
| Pilot, 35 mm | 07746-0040800 | |
| Pilot, 28 mm | 07746-0041100 | |
| Bearing remover shaft | 07746-0050100 | Equivalent commercially available in U.S.A. |
| Bearing remover head, 20 mm | 07746-0050600 | Equivalent commercially available in U.S.A. |
| Driver | 07749-0010000 | |
| Valve spring compressor | 07757-0010000 | |
| Valve seat cutter, 24.5 mm (EX 45°) | 07780-0010100 | Equivalent commercially available in U.S.A. |
| Valve seat cutter, 27.5 mm (IN 45°) | 07780-0010200 | Equivalent commercially available in U.S.A. |
| Flat cutter, 24 mm (EX 32°) | 07780-0012500 | |
| Flat cutter, 27 mm (IN 32°) | 07780-0013300 | |
| Interior cutter, 22 mm (EX 60°) | 07780-0014200 | |
| Interior cutter, 26 mm (IN 60°) | 07780-0014500 | |
| Cutter holder, 4.0 mm | 07801-0010500 | |
| Lock nut wrench | 07908-4690002 | |
| Snap ring pliers | 07914-SA50001 | |
| Steering stem socket | 07916-3710100 | |
| Ball race remover set | 07946-1870100 | |
| Driver attachment A | 07946-KM90100 | |
| Driver attachment B | 07946-KM90200 | |
| Driver shaft assembly | 07946-KM90300 | |
| Bearing remover A | 07946-KM90401 | |
| Bearing remover B | 07946-KM90500 | |
| Assembly base | 07946-M90600 | |
| Steering stem driver | 07946-MB00000 | |
| Valve seat cutter, 24.5 mm (EX 45°) | 07946-ME90200 | |
| Main bearing driver attachment | 07946-MJ00100 | |
| Driver shaft | 07946-MJ00200 | |
| Driver head | 07947-KA40200 | |
| Fork seal driver attachment, 43 mm I.D. | 07947-KA50100 | |
| Fork seal driver weight | 07949-3710001 | |
| Driver attachment handle | 07959-KM30101 | |
| Oil seal driver | 07965-MA60000 | |
| Oil filter wrench | 07HAA-PJ70100 | |
| Peak voltage adaptor | 07HGJ-0020100 | Peak voltage tester (U.S.A. only) |
| Needle bearing remover | 07HMC-MR70100 | |
| Tappet hole protector | 07HMG-MR70002 | |
| Drive chain tool set | 07HMH-MR10103 | Drive chain tool set 07HMH-MR1010B (U.S.A. only) |
| Valve guide driver | 07JMD-KY20100 | |
| Pilot screw wrench | 07KMA-MN90100 | Pilot screw wrench 07KMA-MS60101 |
| Bearing remover set | 07LMC-KV30100 | |
| Valve guide reamer, 4.008 mm | 07MMH-MV90100 | |
| Compression gauge attachment | 07RMJ-MY50100 | |
| Lock nut wrench | 07VMA-MBB0100 | |
| Installer shaft | 07VMF-KZ30200 | |
| Installer attachment A | 07VMF-MAT0100 | |
| Installer attachment B | 07VMF-MAT0200 | |
| Remover attachment A | 07VMF-MAT0300 | |
| Remover attachment B | 07VMF-MAT0400 |
Lubrication & Seal Points
Engine
| Location | Material | Remarks |
|---|---|---|
| Oil pan mating surface | Sealant | |
| Cylinder head semi-circular area | Sealant | See page 9-14 |
| Right crankcase cover mating surface | Sealant | See page 10-2 |
| Crankcase mating surfaces (right side) | Sealant | See page 11-11 |
| Crankcase mating surfaces (left side) | Sealant | See page 4-4 |
| Crankcase mating surface | Sealant | |
| Oil pressure switch threads | Sealant | Do not apply to the sensor head. |
| Thermosensor threads | Sealant | |
| Water pump shaft spindle and thrust washer sliding surface | Molybdenum oil solution (a mixture of 1/2 engine oil and 1/2 molybdenum disulfide grease) | See page 6-13 |
| Cylinder head 9 mm bolt threads and seating surface | Molybdenum oil solution | |
| Valve stem sliding surface | Molybdenum oil solution | |
| Valve lifter outer surface | Molybdenum oil solution | |
| Camshaft journals and cam lobes | Molybdenum oil solution | |
| Clutch outer guide sliding surfaces | Molybdenum oil solution | |
| Starter reduction gear shaft outer surface | Molybdenum oil solution | |
| M3, C5, C6 gear shift fork grooves | Molybdenum oil solution | |
| Connecting rod small end inner surface | Molybdenum oil solution | |
| Piston pin outer surface | Molybdenum oil solution | |
| Crankpin bearing sliding surface | Molybdenum oil solution | |
| Crankshaft main journal bearing sliding surface | Molybdenum oil solution | |
| Primary drive sub-gear sliding surfaces | Molybdenum oil solution | See page 12-5 |
| Crankshaft thrust surfaces | Molybdenum oil solution | |
| Engine oil filter cartridge threads and seating surface | Engine oil | |
| Oil cooler bolt (filter boss) threads and seating surface | Engine oil | |
| Cylinder head bolt threads and seating surface | Engine oil | |
| Camshaft holder bolt threads and seating surface | Engine oil | |
| Clutch disc lining surfaces | Engine oil | |
| Clutch center lock nut threads and seating surface | Engine oil | |
| Starter sprag clutch contacting surfaces | Engine oil | |
| Flywheel bolt threads and seating surface | Engine oil | |
| Piston outer surface | Engine oil | |
| Piston ring whole surface | Engine oil | |
| Connecting rod bearing cap nut threads and seating surface | Engine oil | |
| Crankcase bolt (main journal 8 mm) threads | Engine oil | |
| Each gear teeth and rotating surface | Engine oil | |
| Each bearing rotating area | Engine oil | |
| Each O-ring and packing whole surface | Engine oil | |
| Other rotating and sliding area | Engine oil | |
| Timing hole cap threads | Multi-purpose grease | |
| Carburetor synchronization adjusting screw tip | Multi-purpose grease | |
| Each oil seal lips | Multi-purpose grease | |
| Oil pump driven sprocket bolt threads | Locking agent | |
| Cam sprocket bolt threads | Locking agent | |
| Gearshift cam bolt threads | Locking agent | |
| Gearshift spindle oil seal plate bolt threads | Locking agent | |
| Starter clutch bolt threads | Locking agent | |
| Mainshaft bearing set plate bolt threads | Locking agent | |
| Gearshift drum bearing and fork shaft set bolt threads | Locking agent | |
| Cam chain tensioner pivot bolt threads | Locking agent | |
| Oil main gallery 20 mm sealing bolt threads | Locking agent |
Frame
| Location | Material | Remarks |
|---|---|---|
| Seat catch hook sliding area | Multi-purpose grease | |
| Front wheel dust seal lips | Multi-purpose grease | |
| Steering head bearings | Multi-purpose grease | |
| Steering head bearing dust seal lips | Multi-purpose grease | |
| Final driven flange-to-rear wheel hub mating surface and O-ring | Multi-purpose grease | |
| Rear wheel dust seal lips | Multi-purpose grease | |
| Rear wheel side collar inner surfaces | Multi-purpose grease | |
| Shock absorber needle bearings | Multi-purpose grease | |
| Shock absorber dust seal lips | Multi-purpose grease | |
| Shock link and shock arm (swingarm) needle bearings | Multi-purpose grease | |
| Shock link and shock arm (swingarm) dust seal lips | Multi-purpose grease | |
| Swingarm pivot bearings | Multi-purpose grease | |
| Swingarm pivot dust seal lips | Multi-purpose grease | |
| Throttle grip pipe flange | Multi-purpose grease | |
| Clutch lever pivot | Multi-purpose grease | |
| Rear brake pedal pivot | Multi-purpose grease | |
| Gearshift pedal link tie-rod ball joints | Multi-purpose grease | |
| Gearshift pedal pivot | Multi-purpose grease | |
| Driver footpeg sliding area | Multi-purpose grease | |
| Passenger footpeg sliding area | Multi-purpose grease | |
| Side stand pivot | Multi-purpose grease | |
| Throttle cable outer inside | Cable lubricant | |
| Clutch cable outer inside | Cable lubricant | |
| Choke cable outer inside | Cable lubricant | |
| Handlebar grip rubber inside | Honda bond A or equivalent | |
| Steering bearing adjustment nut threads | Engine oil | |
| Front brake lever-to-master piston contacting area | Silicon grease | |
| Front brake lever pivot | Silicon grease | |
| Rear brake master piston-to-push rod contacting area and push rod boot groove | Silicon grease | |
| Rear brake caliper boot inside (collar outer surface) | Silicon grease | |
| Rear brake caliper pin bolt boot inside | Silicon grease | |
| Brake master piston and cups | DOT 4 brake fluid | |
| Brake caliper piston and piston seals | DOT 4 brake fluid | |
| Fork dust seal and oil seal lips | Fork fluid | |
| Brake caliper piston adjuster screw threads | Locking agent | |
| Front brake caliper assembly bolt threads | Locking agent | |
| Rear brake caliper pin bolt threads | Locking agent |
Cable & Harness Routing

Emission Control Systems
The U.S. Environmental Protection Agency, Transport Canada, and California Air Resources Board (CARB) require manufacturers to certify that their motorcycles comply with applicable exhaust emissions standards during their useful life, when operated and maintained according to the instructions provided, and that motorcycles built after January 1, 1983 comply with applicable noise emission standards for one year or 6,000 km (3,730 miles) after the time of sale to the ultimate purchaser, when operated and maintained according to the instructions provided. Compliance with the terms of the Distributor's Limited Warranty for Honda Motorcycle Emission Control Systems is necessary in order to keep the emissions system warranty in effect.
Source of Emissions
The combustion process produces carbon monoxide and hydrocarbons. Controlling hydrocarbon emissions is very important because, under certain conditions, they react to form photochemical smog when subjected to sunlight. Carbon monoxide does not react in the same way, but it is toxic.
Honda Motor Co., Ltd. utilizes lean carburetor settings as well as other systems, to reduce carbon monoxide and hydrocarbons.
Crankcase Emission Control System
The engine is equipped with a closed crankcase system to prevent discharging crankcase emissions into the atmosphere. Blow-by gas is returned to the combustion chamber through the air cleaner and carburetor.

Exhaust Emission Control System (Pulse Secondary Air Injection System)
The exhaust emission control system consists of a secondary air supply system which introduces filtered air into the exhaust gases in the exhaust port. Fresh air is drawn into the exhaust port whenever there is a negative pressure pulse in the exhaust system. This charge of fresh air promotes burning of the unburned exhaust gases and changes a considerable amount of hydrocarbons and carbon monoxide into relatively harmless carbon dioxide and water vapor.
This model has the pulse secondary air injection (PAIR) control valve and PAIR check valves. PAIR check valve prevents reverse air flow through the system. The PAIR control valve reacts to high intake manifold vacuum and will cut off the supply of fresh air during engine deceleration, thereby preventing afterburn in the exhaust system.
No adjustment to the pulse secondary air injection system should be made, although periodic inspection of the components is recommended.

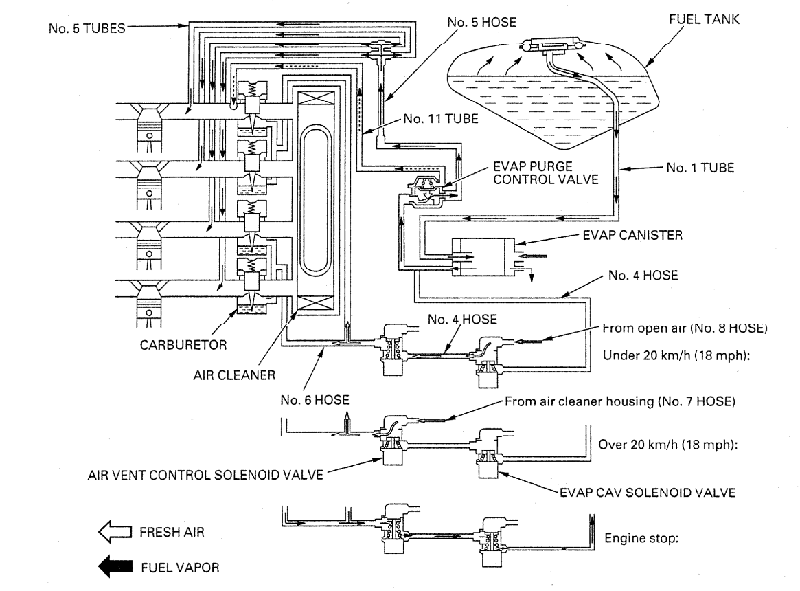
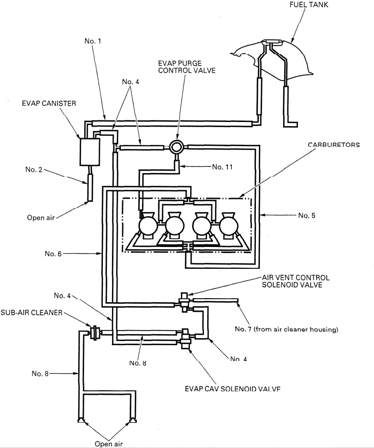
Evaporative Emission Control System (California type only)
This model complies with California Air Resources Board evaporative emission requirements.
Fuel vapor from the fuel tank and carburetors is routed into the evaporative emission (EVAP) canister where it is adsorbed and stored while the engine is stopped. When the engine is running and the EVAP purge control valve is open, fuel vapor in the EVAP canister is drawn into the engine through the carburetor. At the same time, the EVAP carburetor air vent (CAV) solenoid valve is open and air is drawn into the carburetor through the valve.

Noise Emission Control System
Tampering with the noise control system is prohibited. Federal law prohibits the following acts or the causing thereof:
- Removal of or puncturing of the muffler, baffles, header pipes or any other component which conducts exhaust gases.
- Removal of, or puncturing of any part of the intake system.
- Lack of proper maintenance.
- Replacing any moving parts of the vehicle, or parts of the exhaust or intake system, with parts other than those specified by the manufacturer.
Emission Control Information Labels
An Emission Control Information Label is located on the rear fender under the seat as shown. It gives basic tune-up specifications.
Vehicle Emission Control Information Update Label
After making a high altitude carburetor adjustment, attach an update label on the rear fender under the seat as shown.
Instructions for obtaining the update label are given in Service Letter No. 132.
When readjusting the carburetors back to the low altitude specifications, be sure to remove this update label.
Vacuum Hose Routing Diagram Label (California type only)

The Vacuum Hose Routing Diagram Label is located on the air cleaner housing cover as shown. The fuel tank must be removed to read it.
2. Frame/Body Panels/Exhaust System
Index
- Service Information
- Troubleshooting
- Seat
- Seat Cowl
- Fuel Tank
- Side Fairing
- Front Inner Fairing
- Front Fairing
- Windshield
- Direct Air Intake Duct
- Exhaust System
- Rear Fender/Seat Rail
Service Information
General
WARNING
- Gasoline is extremely flammable and is explosive under certain conditions. KEEP OUT OF REACH OF CHILDREN.
- Serious burns may result if the exhaust system is not allowed to cool before components are removed or serviced.
- Work in a well-ventilated area. Smoking or allowing flames or sparks in the work area or where gasoline is stored can cause a fire or explosion.
- This section covers removal and installation of the body panels, fuel tank, and exhaust system.
- Always replace the exhaust pipe gasket when removing the exhaust pipe from the engine.
- Always inspect the exhaust system for leaks after installation.
Torque Values
- Exhaust pipe joint nut: 12 N·m (1.2 kgf·m, 9 lbf·ft)
- Muffler band bolt: 23 N·m (2.3 kgf·m, 17 lbf·ft)
- Seat cowl screw: 2 N·m (0.2 kgf·m, 1.4 lbf·ft)
- Front inner fairing screw: 2 N·m (0.2 kgf·m, 1.4 lbf·ft)
- Front fairing-to-side fairing bolt: 2 N·m (0.2 kgf·m, 1.4 lbf·ft)
- Passenger footpeg bracket bolt: 26 N·m (2.7 kgf·m, 20 lbf·ft)
- Seat rail mounting bolt: 49 N·m (5.0 kgf·m, 36 lbf·ft)
Troubleshooting
Excessive Exhaust Noise
- Broken exhaust system
- Exhaust gas leaks
Poor Performance
- Deformed exhaust system
- Exhaust gas leaks
- Clogged muffler
Seat
Removal
Unlock the seat with the ignition key. Pull the seat back and remove it.
Installation
Install the seat by inserting the prong into the retainer on the fuel tank and the hooks into the catches on the frame. Push the seat forward, then down to lock it.

Seat Cowl
Remove the seat. Remove the two socket bolts. Remove the two screws. Remove the two trim clips. Disconnect the taillight connectors. Pull the seat cowl back out of the frame while opening the front portion of it. Installation is in the reverse order of removal.
Note: Make sure that the mating surfaces of the cowl bottom are seated onto the rear fender properly before tightening the fasteners.
Torque: Screw: 2 N·m (0.2 kgf·m, 1.4 lbf·ft)

Fuel Tank
WARNING Gasoline is extremely flammable and is explosive under certain conditions. KEEP OUT OF REACH OF CHILDREN.
Remove the seat. Remove the duct cover socket bolts. Remove the air duct covers by releasing the cover tab from the instrument panel and the side fairing boss from the cover grommet. Remove the two 6 mm tank mounting bolts and washers. Remove the two collars from the mounting rubbers.
Raise the front portion of the fuel tank and support it with the eyelet wrench in the tool kit by setting it between the end of the shock absorber and the recess of the tank bottom properly as shown.
Turn the fuel valve OFF and disconnect the following:
- fuel tube
- drain tube
- breather tube (California: No. 1 tube)
- fuel level sensor connectors
Remove the eyelet wrench and rest the fuel tank on the frame. Remove the two 8 mm mounting bolts and seat retainer. Remove the fuel tank. Install the removed parts in the reverse order of removal.
Note:
- When tightening the tank mounting fasteners, loosely install all mounting bolts and tighten the 6 mm bolts first, then the 8 mm bolts securely.
- Be careful not to dislodge the rubber nuts in the fuel tank when tightening the duct cover bolts.
Torque: Duct cover bolt: 2 N·m (0.2 kgf·m, 1.4 lbf·ft)

Side Fairing
Remove the following:
- three trim clips
- two screws
- six socket bolts
Release the boss from the duct cover grommet and remove the side cowl. Remove the fuel tank drain and breather tubes. Installation is in the reverse order of removal.
Note: Be careful not to dislodge the rubber nuts in the side fairing when tightening the front side bolts.
Torque: Socket bolt (Three bolts on front side): 2 N·m (0.2 kgf·m, 1.4 lbf·ft)

Front Inner Fairing
Remove the following:
- four trim clips
- four screws
- inner fairing by releasing front fairing tabs from inner fairing slits
Installation is in the reverse order of removal.
Note: Make sure that the mating areas are aligned properly before tightening the fasteners.
Torque: Screw: 2 N·m (0.2 kgf·m, 1.4 lbf·ft)

Front Fairing
Remove the socket bolts and the rearview mirrors. Remove the trim clip from the instrument panel. Remove the six screws and two nuts. Remove the instrument panels. Release the air vent hose (California: No. 8) from the hose clip and disconnect it from the 3-way hose joint. Remove the front fairing off the rearview mirror bolt hole studs and rest it on the front fender. Disconnect the headlight and turn signal connectors. Installation is in the reverse order of removal.
Note:
- Install the front fairing air duct grill over the air intake ducts and the bosses into the fairing stay grommets and align the front fairing tabs with the inner fairing slits.
- When tightening the fairing socket bolts, be careful not to dislodge the rubber nuts in the side fairing.
- When installing the instrument panel, align the groove with the tab of the duct cover.

Torque: Fairing socket bolt: 2 N·m (0.2 kgf·m, 1.4 lbf·ft)

Windshield
Remove the rearview mirrors. Remove the following:
- two screws and nuts
- four screws with rubber and plastic washers
Note: Be careful not to scratch the shield surface.

Installation is in the reverse order of removal.
Direct Air Intake Duct
Remove the duct cover. Remove the instrument panel. Loosen the connecting tube band screw.
Right duct: Remove the outer air vent hose (California: No. 8) from the duct by releasing the hose clip. Left duct: Remove the wire harness from the duct.
Remove the air intake duct from the air duct grill of the front fairing and the front fairing stay.

Installation is in the reverse order of removal.
Exhaust System
WARNING Do not service the exhaust system while it is hot.
Caution Be careful not to damage the radiator fins.
Removal
Muffler: Loosen the muffler band bolts. Remove the mounting bolt, washer, and nut. Remove the muffler from the exhaust pipe. Remove the muffler gasket.
Exhaust Pipe: Remove the radiator from the frame without disconnecting the water hoses (as described in spark plug removal procedure). Remove the radiator air guide rubber from the cylinder head. Remove the exhaust pipe joint nuts. Remove the mounting bolt, washer and nut, and the exhaust pipe. Remove the exhaust pipe joint gaskets.
Installation
Exhaust Pipe: If the joint stud bolts are loose, tighten them. Be sure to verify the distance from top of stud to the cylinder head surface as shown. Install new joint gaskets into the exhaust ports. Set the exhaust pipe onto the engine by aligning the exhaust flanges with the cylinder head studs, then install the joint nuts and the mounting bolt, washer and nut. Tighten the joint nuts.
Torque: 12 N·m (1.2 kgf·m, 9 lbf·ft)
Tighten the mounting bolt.
Muffler: Install a new muffler gasket and the muffler over the exhaust pipe. Install the mounting bolt/washer and nut, and tighten it. Tighten the muffler band bolts.
Torque: 23 N·m (2.3 kgf·m, 17 lbf·ft)
Install the air guide rubber into the cylinder head and the radiator onto the frame if the exhaust pipe is removed. Install the side fairing and front inner fairing.

Rear Fender/Seat Rail
Removal
Remove the seat cowl. Remove the battery.
Disconnect the following:
- turn signal and license light connectors (release the clamp)
- seat lock cable from seat catch on cross member
Remove the following:
- fuel cut-off relay
- turn signal relay
- fuel pump transfer relay
- air vent control solenoid valve relay (49 state/Canada only)
- fuse box by releasing the tab on reverse side of fender
- rear shock absorber reservoir by loosing band screw
- starter relay switch
Remove the fender mounting nuts, washers and bolts. Slide the rear fender rearward, then remove the mounting collars (between the seat rail and fender) and remove the fender from the seat rail.
Remove the fuel tank.
Remove the following:
- wire harness bands
- ignition control module (ICM)
- bolts and regulator/rectifier
- bolts, collars and fuel pump
Secure the reservoir so that it remains upright. Remove the nuts, bolts, washer and the passenger footpeg brackets. Remove the four mounting nuts, bolts and seat rail.
Installation

Torque:
- Seat rail mounting: 49 N·m (5.0 kgf·m, 36 lbf·ft)
- Footpeg bracket: 26 N·m (2.7 kgf·m, 20 lbf·ft)

Installation is in the reverse order of removal.
3. Maintenance
Index
- Service Information
- Maintenance Schedule
- Fuel Line
- Throttle Operation
- Carburetor Choke
- Air Cleaner
- Spark Plug
- Valve Clearance
- Engine Oil
- Engine Oil Filter
- Carburetor Synchronization
- Engine Idle Speed
- Radiator Coolant
- Cooling System
- Secondary Air Supply System
- Evaporative Emission Control System (California type only)
- Drive Chain
- Brake Fluid
- Brake Pads Wear
- Brake System
- Brake Light Switch
- Headlight Aim
- Clutch System
- Side Stand
- Suspension
- Nuts, Bolts, Fasteners
- Wheels/Tires
- Steering Head Bearings
Service Information
General
WARNING When the engine must be running to do some work, make sure the area is well-ventilated. Never run the engine in an enclosed area. The exhaust contains poisonous carbon monoxide gas that may cause loss of consciousness and lead to death. Run the engine in an open area or with an exhaust evacuation system in an enclosed area.
Specifications
| Item | Specifications |
|---|---|
| Throttle grip free play | 2–6 mm (1/16–1/4 in) |
| Spark plug | 49 state/Canada type: CR9EH-9 (NGK), U27FER-9 (DENSO) |
| California type: CR9EHVX-9 (NGK) | |
| Spark plug gap | 0.80–0.90 mm (0.031–0.035 in) |
| Valve clearance Intake | 0.20 ± 0.03 mm (0.008 ± 0.001 in) |
| Valve clearance Exhaust | 0.28 ± 0.03 mm (0.011 ± 0.001 in) |
| Recommended engine oil | Honda GN4 4-stroke oil or equivalent motor oil |
| API service classification: SF or SG | |
| Viscosity: SAE 10W-40 | |
| Engine oil capacity After draining | 3.0 L (3.2 US qt, 2.6 Imp qt) |
| Engine oil capacity After draining/filter change | 3.3 L (3.5 US qt, 2.9 Imp qt) |
| Engine oil capacity After disassembly | 3.7 L (3.9 US qt, 3.3 Imp qt) |
| Carburetor vacuum difference (base carburetor: No. 4) | Within 30 mm Hg (1.2 in Hg) |
| Engine idle speed | 49 state/Canada type: 1,300 ± 100 rpm |
| California type: 1,400 ± 100 rpm | |
| Drive chain slack | 25–35 mm (1–1 3/8 in) |
| Recommended brake fluid | DOT 4 |
| Clutch lever free play | 10–20 mm (3/8–13/16 in) |
| Cold tire pressure Up to 90 kg (200 lbs) load | Front: 250 kPa (2.50 kgf/cm², 36 psi) |
| Rear: 290 kPa (2.90 kgf/cm², 42 psi) | |
| Cold tire pressure Up to maximum weight capacity | Front: 250 kPa (2.50 kgf/cm², 36 psi) |
| Rear: 290 kPa (2.90 kgf/cm², 42 psi) | |
| Tire size Front | 120/70 ZR17 (58W) |
| Tire size Rear | 180/55 ZR17 (73W) |
| Tire brand Front | BRIDGESTONE BT56F RADIAL E, DUNLOP D207FJ, MICHELIN TX15C |
| Tire brand Rear | BRIDGESTONE BT56R RADIAL G, DUNLOP D207P, MICHELIN TX25 |
| Minimum tread depth Front | 1.5 mm (0.06 in) |
| Minimum tread depth Rear | 2.0 mm (0.08 in) |
Torque Values
- Spark plug: 12 N·m (1.2 kgf·m, 9 lbf·ft)
- Timing hole cap: 18 N·m (1.8 kgf·m, 13 lbf·ft) Apply grease to the threads
- Oil filter cartridge: 10 N·m (1.0 kgf·m, 7 lbf·ft) Apply oil to the threads and seating surface
- Engine oil drain bolt: 29 N·m (3.0 kgf·m, 22 lbf·ft)
- Rear axle nut: 93 N·m (9.5 kgf·m, 69 lbf·ft) U-nut
- Rear brake reservoir mounting bolt: 12 N·m (1.2 kgf·m, 9 lbf·ft)
Tool
- Oil filter wrench: 07HAA-PJ70100
- Drive chain tool set: 07HMH-MR10103 or 07HMH-MR1010B (U.S.A. only)
Maintenance Schedule
Perform the pre-ride inspection in the Owner’s Manual at each scheduled maintenance period. Inspect and Clean, Adjust, Lubricate or Replace if necessary.
I: Inspect | C: Clean | R: Replace | A: Adjust | L: Lubricate
The following items require some mechanical knowledge. Certain items (particularly those marked * and **) may require more technical information and tools. Consult your Honda dealer.

NOTE:
- At higher odometer readings, repeat at the frequency interval established here.
- Service more frequently if the motorcycle is ridden in unusually wet or dusty areas.
- Replace every 2 years, or at indicated odometer interval, whichever comes first. Replacement requires mechanical skill.
- California type only.
- *Should be serviced by your dealer, unless the owner has proper tools and service data and is mechanically qualified.
- **In the interest of safety, we recommend these items be serviced only by your Honda dealer.
Fuel Line
Raise the fuel tank.
Check the fuel lines for deterioration, damage or leakage. Replace the fuel lines if necessary.

Throttle Operation
Check for any deterioration or damage to the throttle cables. Check that the throttle grip for smooth operation. Check that the throttle opens and automatically closes in all steering positions.
If the throttle grip does not return properly, lubricate the throttle cables and overhaul and lubricate the throttle grip housing. For cable lubrication: Disconnect the throttle cables at their upper ends. Thoroughly lubricate the cables and their pivot points with a commercially available cable lubricant or a light weight oil.

If the throttle grip still does not return properly, replace the throttle cables.
WARNING
Reusing a damaged or abnormally bent or kinked throttle cable can prevent proper throttle slide operation and may lead to a loss of throttle control while riding.
With the engine idling, turn the handlebar all the way to the right and left to ensure that the idle speed does not change. If idle speed increases, check the throttle grip free play and the throttle cable connection.
Measure the throttle grip free play at the throttle grip flange.
Throttle Grip Free Play: 2—6 mm (1/16—1/4 in)

Throttle grip free play can be adjusted at either end of the throttle cable. Minor adjustments are made with the upper adjuster.
Loosen the lock nut, turn the adjuster as required and tighten the lock nut.
Major adjustments are made with the lower adjuster.

Raise the fuel tank and support it. Loosen the lock nut, turn the adjusting nut as required and tighten the lock nut.
Recheck the throttle operation and install the fuel tank.
Carburetor Choke
This model's choke system uses a fuel enriching circuit controlled by a starting enrichment (SE) valve. The SE valve opens the enriching circuit via a cable when the choke lever on the left handlebar is turned this side.
Check for smooth choke lever operation and lubricate the choke if required.

Check the choke cable for frayed, kinked or other damage.
Air Cleaner
NOTE:
- The viscous paper element type air cleaner cannot be cleaned because the element contains a dust adhesive.
- If the motorcycle is used in wet or dusty areas, more frequent inspections are required.
Raise the fuel tank and support it.
Remove the ten cover screws and the air cleaner housing cover. Replace the element in accordance with the maintenance schedule or any time it is excessively dirty or damaged.

Install the air cleaner element and cover, and tighten the screws.
Install the fuel tank.

Spark Plug
WARNING
Wear insulated gloves to avoid burns while the engine is hot.
Remove the side fairings and the front inner fairing (page 2-4).
Disconnect the fan motor switch 2P (Black) connector. Disconnect the horn connectors. Remove the horn bolt and horn. Remove the radiator mounting bolts, washers and nut.
Cover the radiator with a shop towel to avoid damaging the radiator fins. Swing the radiator forward so that the lower mounting stay is not interfered with the radiator. Slide the radiator to the right to remove it off the boss of the frame. Move the radiator down without disconnecting the water hoses and secure it to the fork legs.

Disconnect the ignition coil 2P connectors and remove the direct ignition coils. Clean around the spark plug bases.
NOTE:
- This motorcycle adopted the direct type ignition coil that the spark plug cap and ignition coil are integrated.
- Clean around the spark plug bases with compressed air before removing the plugs, and be sure that no debris is allowed to enter the combustion chamber.
Remove the spark plugs.
Check the insulator for cracks or damage, and the electrodes for wear, fouling or discoloration. Replace the plug if necessary.
Recommended Spark Plug: CR9EH-9 (NGK) U27FER-9 (DENSO)

If the electrode is contaminated with carbon deposits, clean the spark plug electrodes using a wire type brush or spark plug cleaner.
Measure the gap between the center and side electrodes with a wire-type feeler gauge. If necessary, adjust the gap by bending the side electrode carefully.
SPARK PLUG GAP:
0.80 – 0.90 mm (0.031 – 0.035 in)
Install the spark plug.

California type: Check the insulator for cracks or damage, and the electrodes for wear, fouling or discoloration. Replace the plug if necessary.
If the electrode is contaminated with carbon deposits, clean the electrode using the spark plug cleaner.
CAUTION:
- This motorcycle's (California type) spark plug is equipped with platinum type electrodes. Do not use wire brush to clean the electrodes.
- The plug cleaner should be used with the air pressure of less than 6 kgf/cm² (85 psi) and for less than 20 seconds.

Replace the plug if the center electrode is rounded as shown.
Always use specified spark plugs on this motorcycle.
SPECIFIED SPARK PLUG: CR9EHVX-9 (NGK)

Measure the gap between the center and side electrodes with a wire-type feeler gauge.
CAUTION:
To prevent damaging the platinum coating of the center electrode, use a wire type feeler gauge to check the spark plug gap.
Make sure that the 1.0 mm (0.04 in) wire type feeler gauge cannot be inserted into the gap.
If the gauge can be inserted into the gap, replace the plug with a new one.
CAUTION:
Do not adjust the spark plug gap. If the gap is out of specification, replace with a new one.

CAUTION:
To prevent damage to the cylinder head, hand-tighten the spark plug before using a wrench to tighten to the specified torque.
With the plug washer attached, screw the spark plug in by hand to prevent cross-threading. Tighten the spark plug.
TORQUE: 12 N·m (1.2 kgf·m , 9 lbf·ft)
Install the removed parts in the reverse order of removal.

NOTE:
When installing the radiator, set the air guide rubber properly. Do not pinch the air guide rubber between the frame and radiator.
Valve Clearance
Inspection
NOTE:
Inspect and adjust the valve clearance while the engine is cold (below 35 °C, 95 °F).
Remove the cylinder head cover.
Remove the timing hole cap.
Rotate the crankshaft clockwise and align the "T" mark on the ignition pulse generator rotor with the index notch on the right crankcase cover.
The timing marks ("IN" for intake and "EX" for exhaust) on the cam sprockets must be flush with the cylinder head surface and facing outward as shown.
If the timing marks are facing inward, rotate the crankshaft clockwise 360° (1 full turn) and align the "T" mark with the index notch.


Turn the tensioner shaft clockwise with the stopper tool to retract the tensioner and hold it in the fully retracted position (page 8-4).
Measure the No. 1 and No. 3 cylinder intake valve clearance by inserting a feeler gauge between the valve lifter and cam lobe.
VALVE CLEARANCE:
IN: 0.20 ± 0.03 mm (0.008 ± 0.001 in)

Rotate the crankshaft clockwise 1/2 (180°) turn from previous position and align the punch mark with the index notch.
Measure the No. 2 and No. 4 cylinder exhaust valve clearance.
VALVE CLEARANCE:
EX: 0.28 ± 0.03 mm (0.011 ± 0.001 in)

Rotate the crankshaft clockwise 1/2 (180°) turn from previous position and align the "T" mark with the index notch.
Measure the No. 2 and No. 4 cylinder intake valve clearance.
VALVE CLEARANCE:
IN: 0.20 ± 0.03 mm (0.008 ± 0.001 in)

Rotate the crankshaft clockwise 1/2 (180°) turn from previous position and align the punch mark with the index notch.
Measure the No. 1 and No. 3 cylinder exhaust valve clearance.
VALVE CLEARANCE:
EX: 0.28 ± 0.03 mm (0.011 ± 0.001 in)

Adjustment
Remove the valve lifters and shims.
Clean the valve shim contact area in the valve lifter with compressed air.

Measure the shim thickness and record it.
NOTE:
Sixty-nine different thickness shims are available from the thinnest (1.200 mm thickness) shim to the thickest (2.900 mm thickness) in intervals of 0.025 mm.

Calculate the new shim thickness using the equation below.
$$A = (B - C) + D$$
- A: New shim thickness
- B: Recorded valve clearance
- C: Specified valve clearance
- D: Old shim thickness

NOTE:
- Make sure of the correct shim thickness by measuring the shim with the micrometer.
- Reface the valve seat if carbon deposits result in a calculated dimension of over 2.900 mm.
Install the newly selected shims on the valve retainers.
Install the valve lifters and camshafts.
Rotate the camshafts by rotating the crankshaft clockwise several times.
Recheck the valve clearances.
Install the cylinder head cover.

Coat a new O-ring with grease and install it onto the timing hole cap.
Apply grease to the timing hole cap threads.
Install and tighten the timing hole cap.
TORQUE: 18 N·m (1.8 kgf·m, 13 lbf·ft)

Engine Oil
Start the engine and let it idle for a few minutes.
Stop the engine, support the motorcycle upright on a level surface.
Wait for a few minutes and check that the oil level is between the upper and lower level marks in the inspection window.

If the oil level is below or near the lower level mark, remove the oil filler cap and add the recommended engine oil up to the upper level mark.
RECOMMENDED ENGINE OIL:
- Honda GN4 4-stroke oil or equivalent motor oil
- API service classification: SF or SG
- Viscosity: SAE 10W-40

NOTE:
Other viscosities shown in the chart may be used when the average temperature in your riding area is within the indicated range.

Reinstall the filler cap.
For engine oil change, see next page.
Engine Oil Filter
NOTE:
Change the oil with the engine warm and the motorcycle on its side stand to assure complete and rapid draining.
WARNING:
Engine and exhaust system parts become very hot and remain hot for some time after the engine is run. Wear insulated gloves.
Warm up the engine.
Stop the engine and remove the side and inner fairings.
Remove oil filler cap and drain bolt, and drain the oil.
Remove the oil filter cartridge and let the remaining oil drain out. Discard the filter cartridge.
TOOL:
Oil filter wrench 07HAA-PJ70100
CAUTION:
Used engine oil may cause skin cancer if repeatedly left in contact with the skin for prolonged periods. Although this is unlikely unless you handle used oil on a daily basis, it is still advisable to thoroughly wash your hands with soap and water as soon as possible after handling used oil.
Apply oil to the O-ring and threads of a new oil filter cartridge and install the filter cartridge.
TORQUE: 10 N·m (1.0 kgf·m, 7 lbf·ft)
After draining the oil completely check that the sealing washer on the drain bolt is in good condition and replace it if necessary.
Install and tighten the drain bolt.
TORQUE: 29 N·m (3.0 kgf·m, 22 lbf·ft)
Fill the crankcase with the recommended oil.
OIL CAPACITY:
- 3.3 ℓ (3.5 US qt, 2.9 Imp qt) after draining/filter change
- 3.7 ℓ (3.9 US qt, 3.3 Imp qt) at disassembly
Reinstall the oil filler cap.
Check the engine oil level.
Make sure there are no oil leaks.
Install the side and inner fairings.




Carburetor Synchronization
NOTE:
Perform this maintenance with the engine at normal operating temperature and transmission in neutral. Place the motorcycle on a level surface.
Raise the fuel tank and support it.
Disconnect the vacuum tubes from the air cleaner housing.
Connect the vacuum gauges to the vacuum tubes.
Start the engine and adjust the idle speed with the throttle stop screw.
IDLE SPEED:
- 49 state/Canada type: 1,300 ± 100 rpm
- California type: 1,400 ± 100 rpm
Check the difference between each carburetor.
CARBURETOR VACUUM DIFFERENCE:
Within 30 mm Hg (1.2 in Hg)
NOTE:
The base carburetor is the No. 4 carburetor.
Synchronize to specification by turning the synchronization adjusting screws.
Rev the engine up several times.
Recheck the idle speed and synchronization.
Disconnect the vacuum gauges.
Connect the vacuum tubes to the joints of the air cleaner housing.
Install the fuel tank (page 2-3).




Engine Idle Speed
NOTE:
- Inspect and adjust the idle speed after all other engine maintenance items have been performed and are within specifications.
- The engine must be warm for accurate idle speed inspection and adjustment. Ten minutes of stop-and-go riding is sufficient.
Warm up the engine, shift the transmission into neutral and place the motorcycle on a level surface.
Check the idle speed and adjust by turning the throttle stop screw as required.
IDLE SPEED:
- 49 state/Canada type: 1,300 ± 100 rpm
- California type: 1,400 ± 100 rpm

Radiator Coolant
Check the coolant level of the reserve tank with the engine running at normal operating temperature.
The level should be between the "UPPER" and "LOWER" level lines with the motorcycle upright on a level surface.
If the level is low, remove the right side fairing (page 2-4) and the reserve tank cap, and fill the tank to the "UPPER" level line with a 50/50 mixture of distilled water and antifreeze (coolant preparation).
RECOMMENDED ANTIFREEZE:
Pro Honda HP Coolant or an equivalent high quality ethylene glycol antifreeze containing corrosion protection inhibitors
CAUTION:
Using coolant with silicate corrosion inhibitors may cause premature wear of water pump seals or blockage of radiator passages. Using tap water may cause engine damage.
Check to see if there are any coolant leaks when the coolant level decreases very rapidly.
If reserve tank becomes completely empty, there is a possibility of air getting into the cooling system. Be sure to remove all air from the cooling system.


Cooling System
Remove the side fairings.
Check for any coolant leakage from the water pump, water hoses and hose joints.
Check the water hoses for cracks or deterioration and replace if necessary.
Check that all hose clamps are tight.
Check the radiator air passage for clogging or damage.
Straighten bent fins with a small, flat blade screwdriver and remove insects, mud or other obstructions with compressed air or low pressure water.
Replace the radiator if the air flow is restricted over more than 20% of the radiating surface.

Install the side fairings.
Secondary Air Supply System
Check the air supply hoses between the pulse secondary air injection (PAIR) control valve and PAIR check valves for damage or loose connections.
Check the air supply hoses for cracks or deterioration.
NOTE:
If the hoses show any signs of heat damage, inspect the PAIR check valves.
Check the vacuum tube between the No. 4 cylinder head vacuum joint and PAIR control valve for deterioration, damage or loose connections. Also check that the tube is not kinked or pinched.
For PAIR control valve inspection, see section 5.

This manual serves as a guide for proper servicing of my Honda CBR 600 F4 (2000). For detailed procedures, refer to the official Honda Service Manual.
Ride safe! 🏍️